電子式電流互感器基本原理:將一次側被測電流轉換成便于傳輸的信號(數字信號或者頻率變換信號),經傳輸系統傳送到二次側,二次側經過處理后以模擬量或者數字量的形式輸出,供測量和保護用。

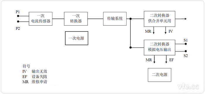
單相電子式電流互感器的通用框圖
電子式電流互感器的傳感頭是其核心部件,一次電流傳感頭的性能直接影響甚至決定了電子式電流互感器的性能。
(1)光學電流互感器。是指采用光學器件作被測電流傳感器,光學器件由光學玻璃、全光纖等構成。傳輸系統用光纖,輸出電壓大小正比于被測電流大小。由被測電流調制的光波物理特征,可將光波調制分為強度調制、波長調制、相位調制和偏振調制等。
(2)空心線圈電流互感器。又稱為Rogowski線圈式電流互感器。空心線圈往往由漆包線均勻繞制在環形骨架上制成,骨架采用塑料、陶瓷等非鐵磁材料,其相對磁導率與空氣的相對磁導率相同,這是空心線圈有別于帶鐵心的電流互感器的一個顯著特征。
(3)鐵心線圈式低功率電流互感器(LPCT)。它是傳統電磁式電流互感器的一種發展。其按照高阻抗電阻設計,在非常高的一次電流下,飽和特性得到改善,擴大了測量范圍,降低了功率消耗,可以無飽和的高準確度測量高達短路電流的過電流、全偏移短路電流,測量和保護可共用一個鐵心線圈式低功率電流互感器,其輸出為電壓信號。
按國家標準GB/T20840.8-2007規定,電子式電流互感器可分為以下兩類。
(1)測量用電子式電流互感器。在電力系統正常運行時,將相應電路的電流變換供給測量儀表、積分儀表和類似裝置的電子式電流互感器。
(2)保護用電子式電流互感器。在電力系統非正常運行和故障狀態下,將相應電路的電流變換供給繼電保護和控制裝置的電子式電流互感器。
電子式電流互感器的作用與傳統的電流互感器類似,只是在應用上了做了改進。
電子式電流互感器的主要作用有以下幾個方面。
(1)將電力系統一次側的電流信息傳遞到二次側與測量儀表和計量裝置配合,可以測量一次系統電流。
(2)當電力系統發生故障時,能正確反映故障狀態下電流波形,與繼電保護和自動裝置配合,可以對電網各種故障構成保護和自動控制。
(3)通常的測量和保護裝置不能直接接到高電壓、大電流的電力回路上。互感器將一次側高壓設備與二次側設備及系統在電氣方面隔離,從而保證了二次設備和人身安全,并將一次側的高電壓、大電流變換為二次側的低電壓、小電流,使計量和繼電保護標準化。
傳統的電流互感器的發展已經非常成熟,在應用以及指標方面已經可以達到不錯水平,但是其自身的原理限制,導致它的應用有一定的局限性。電子式電流互感器的出現可以解決很多傳統電流互感器的局限問題,相對傳統電流互感器,電子式電流互感器有以下優點:
1、高低壓完全隔離,安全性高,具有優良的絕緣性能,不含鐵芯,消除了磁飽和及鐵磁諧振等問題;
2、抗電磁干擾性能好,低壓側無開路高壓危險;
3、動態范圍大,測量精度高,頻率響應范圍寬;
4、數據傳輸抗干擾能力強;
5、沒有因充油而潛在的易燃、易爆炸等危險 信非常規互感器的絕緣結構相對簡單,一般不采用油作為絕緣介質,不會引起火災和爆炸等危險;
6、體積小、重量輕。